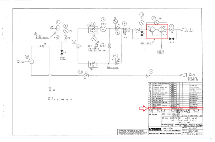
询价船舶备件—排水过滤式除雾器(CK-Y20240425-18)询价管理员4月25日 14:17发布110DRAIN FILTER MIST SEPERATOR 仪器仪表泰州昌宽科技船用设备船舶物料船舶配件 温馨提示:该询价订单具有时效性,询价发布2天内报价有效,若有疑问或其他问题,请在下方留言或联系客服。
请登录后查看报价内容